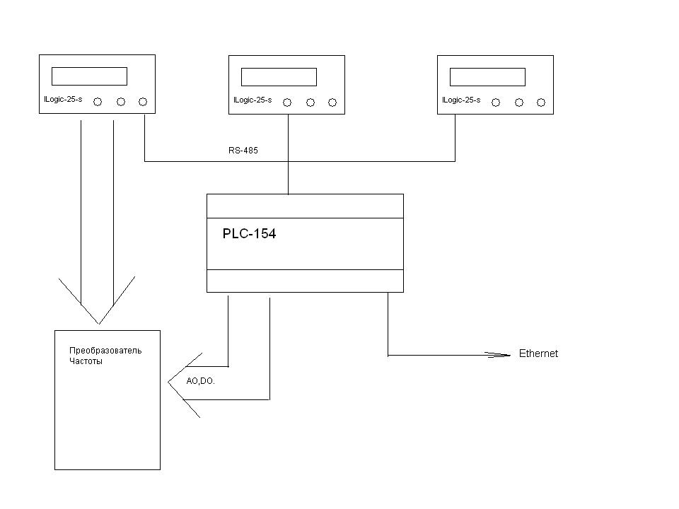
На предприятии установлены три компрессора REMEZA ВК-100 производства р. Беларусь. Один компрессор с непрерывным (частотным) регулированием, другие два с двухпозиционным регулированием. Каждый компрессор оборудован штатным контроллером Logic -25-S.
В процессе эксплуатации данного оборудования выявлено множество замечаний и недостатков. Основной из них — это частый перегрев винтового блока, особенно в летний период. Компрессор с непрерывным управлением оснащен частотным преобразователем LG со встроенным ПИ регулятором, причем задание требуемого давления на таком компрессоре нужно было выставлять потенциометром, а также в меню контроллера Logic-25-S.
Основное назначение АСУ компрессорной – это мониторинг текущих параметров каждого компрессора: давление, температура, режим работы, аварийные сообщения, а также управление частотным преобразователем с помощью ПИ регулятора контроллера Овен ПЛК-154, причем заданием для такого регулятора будет параметр, считанный из контроллера Logic -25-S компрессора. В целях безопасности сохранены цепи защиты компрессора идущие от Logic -25-S к частотному преобразователю.
Все компрессоры объединены в единую сеть RS 485, с мастером сети — Овен ПЛК-154 и протоколом Modbus RTU. Далее по сети Ethernet данные поступают в диспетчерский пункт по протоколу Modbus TCP и на компьютер инженера по протоколу Geteway.




